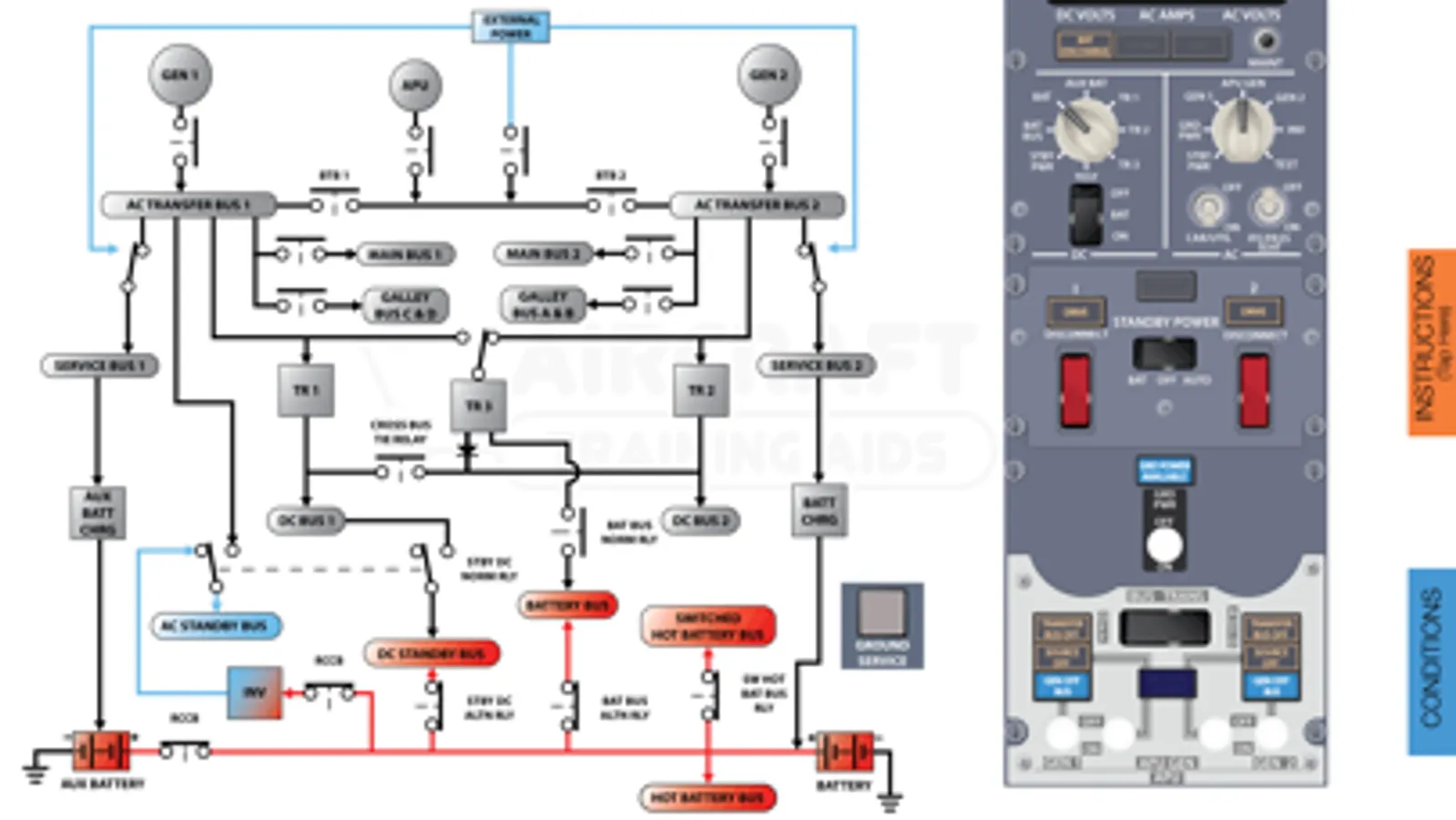
The Boeing 737 NG Interactive Electrical Diagram is a completely interactive training aid. The interactive diagram allows the user to learn the electrical system by manipulating switches and visualize the cause and effect.
The user can simulate a failure which allows the user to use a QRH to work through each failure.
DISCLAIMER: The Boeing 737 NG Interactive Electrical Diagram is to be used as a reference only and can not be used for flight or to replace formal training.
*iPhone 4: Do not use on an iPhone 4 as the screen layout has not been customized for this device.
The user can simulate a failure which allows the user to use a QRH to work through each failure.
DISCLAIMER: The Boeing 737 NG Interactive Electrical Diagram is to be used as a reference only and can not be used for flight or to replace formal training.
*iPhone 4: Do not use on an iPhone 4 as the screen layout has not been customized for this device.
Show More